Geloso converter 2607

Hoewel ik geen fanatiek verzamelaar van Gelosospullen ben (Er zijn grenzen aan mijn verzamelwoede, wel beinvloed door mijn echtgenote) komt er zo nu en dan toch wat op mijn pad. Waaronder deze converter..... die mij ter beschikking werd gesteld door Ruud Jansen , ex-PA0ROJ, wiens website overigens ook zeer bijzonder is, Zie hier. Dit apparaat heeft afmetingen waar prima mee te leven valt in tegenstelling tot het apparaat waar het in hoort.

Het originele doosje met de bijna maagdelijke inhoud.

Wat meer details van de verpakking, er staat ook het typenummer op, 2607.

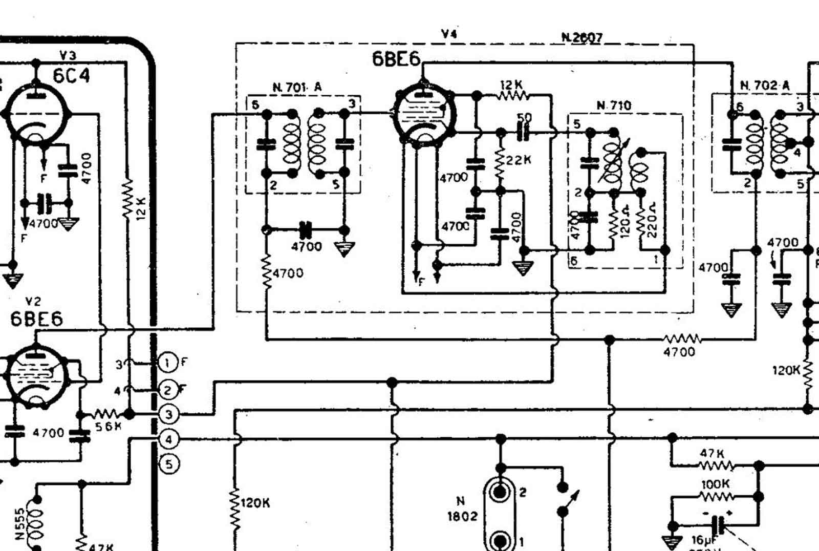
En dit is dan het wonder der Italiaanse techniek, de converter. Deze module wordt gebruikt als mixer naar de tweede middenfrequentie van een dubbel-conversie-ontvanger, in dit geval de Geloso G-207 in al zijn uitvoeringen. De eerste MF is 4600 kHz en de tweede is 467 kHz.

Zo ziet zo'n G-207 er dus uit, een loeizware kast met een mooi ogend front. Ontwerpen kunnen ze wel in Italie.

Het geheel met twee behuizingen voor de spoelen, de linkse is de oscillatorspoel van de mixer (6BE6 ofwel EK90), waarschijnlijk oscilleert deze op 4600 + 467 = 5067 kHz, het verschilproduct is dan 467 kHz. De afgeschermde kabel aan de rechter kant is verbonden met de anode van de mengbuis van het spoelblok, in dit geval blok 2606A, waar 4,6 MHz uit komt. De bruine draad in het midden gaat naar de eerste 467 kHz middenfrequenttrafo. Maar dit alles is uit het schema te halen dat onderaan de pagina staat.

Het bovenaanzicht van de mengtrap , links weer 4,6 MHz trafo en rechts 5,067 oscillatorspoel. In het midden de mengbuis.

De onderzijde. Dit is waarschijnlijk al een nieuwere uitvoering dan diegene waarvan ik het schema heb. De nummering van de aansluitingen van de oscillator komen niet overeen met het schema. Verder zijn er, om parasitair oscilleren van de buis te voorkomen, in de ingangsroostercircuits stop-weerstandjes aangebracht. Dat is dus zeker niet zonder reden gebeurd.

Het schema van de converter, hier zijn ook de verbindingen met de andere delen van de ontvanger te zien.

En zo ziet het complete schema van de G-207 eruit.

Onder DEZE LINK, vindt u het Geloso-bulletin 59-60 waar het een en ander in vermeld wordt

Flag Counter