Kyoritsu Vacuum Tube Voltmeter Model-142

Om het AVC-circuit van een batterijbuizen-ontvanger te meten heb je een uitermate hoogohmige voltmeter nodig. Het liefst een analoge. Aangezien ik dacht nog een goede DC-voltmeter van Philips of Hewlett-Packard te hebben was het een kwestie van even opzoeken. Het bleek dus dat ik geen van beide had. Ik begrijp er niets van, maar ik zal ze wel van de hand hebben gedaan vanwege plaatsgebrek. De BVM's wilde ik niet gebruiken aangezien die altijd ( in mijn ogen) een lange opwarmtijd hebben om enigszins stabiel te meten. Dus een FET-voltmeter zou de oplossing zijn. Ik had er nog ergens een, maar die bleek maar half afgemaakt te zijn en niet bruikbaar. Dus die heb ik nu maar zelf gemaakt. Meer info hierover verschijnt binnenkort op deze website.  Intussen was ik wel een buis-volt-meter tegen gekomen die ik nog niet beschreven had. Dus een fotosessie gestart en een beschrijving gemaakt.

Door op de afbeeldingen te klikken verkrijgt U een vergroting in een apart venster.

Dit is het apparaat, de leren riem is wat beschadigd en getuigt van intensief gebruik.

Het vooraanzicht. De meter neemt de meeste ruimte in. Dat is wel handig als je wat op leeftijd komt en de kleine lettertjes worden wat lastig om te lezen.

Op deze afbeelding alle functies van de meter en tevens een verklaring voor de schalen op het meetinstrument.

De verschillende schalen. De verbleking van de kleuren valt best mee. Vaak worden de rode teksten onleesbaar. Het is een instrument met 200 microAmpère FSD.

Het model K-142 De knoppen zijn niet origineel, deze zijn van Philips. Misschien nog eens de originele zoeken........

Terug naar begin

De eigenschappen.

Duidelijk een veelzijdig instrument met een ingangsimpedantie van 11 M-Ohm DC en 1, 4 M-Ohm AC. Weerstanden tot 1000 M-Ohm kunnen gemeten worden.

Terug naar begin

Het binnenwerk.

Door drie schroefjes aan de achterzijde los te draaien kan de behuizing verwijderd worden.

Het ziet er als nieuw uit. De bereikschakelaar is uitgevoerd in keramisch materiaal. De mode-schakelaar is van mindere kwaliteit, maar dat is ook niet noodzakelijk.

Het meetinstrument in het midden. Links boven is een een aparte gelijkrichter gemaakt. De originele voeding zal er wel uitgebrand zijn.

Blik op de beide buizen, links de dubbeldiode 6AL5 en rechts de dubbeltriode !2AU7. Links zijn twee condensatoren vervangen door nieuwe. ( de rode exemplaren)
De rest is in originele staat.

De meter vanaf de onderzijde gezien.

De rechter zijkant. De rechthoekige rode condensatoren zijn van het merk WIMA type MKS, vroeger heel slecht, maar deze C's zijn tegenwoordig van goede kwaliteit.

De linker kant met de 1,5 Volt batterij voor de weerstandsmeting.

De bovenkant met de voedingstrafo. Deze levert 6,3 en 130 Volt.

Het meetsnoer voor de DC-meting. De connector is de typische plug die ook voor bv. Ronette microfoons wordt gebruikt.  Aangezien ik altijd nieuwsgierig ben naar de staat van zo'n meetinstrument heb ik de zaak maar eens aangesloten aan de tegenwoordige netspanning van 230 Volt. De gloeispanning is iets hoger dan de gewenste 6,3 Volt  ( 6,6 Volt) en de voedingsspanning ook iets hoger. (136 Volt) Geen waarden om je ongerust over te maken.
Wat wel opvalt is dat de meter vrijwel een minuut na het inschakelen al stabiel op nul staat. Dus misschien toch geen FET-meter maken ???

Terug naar begin

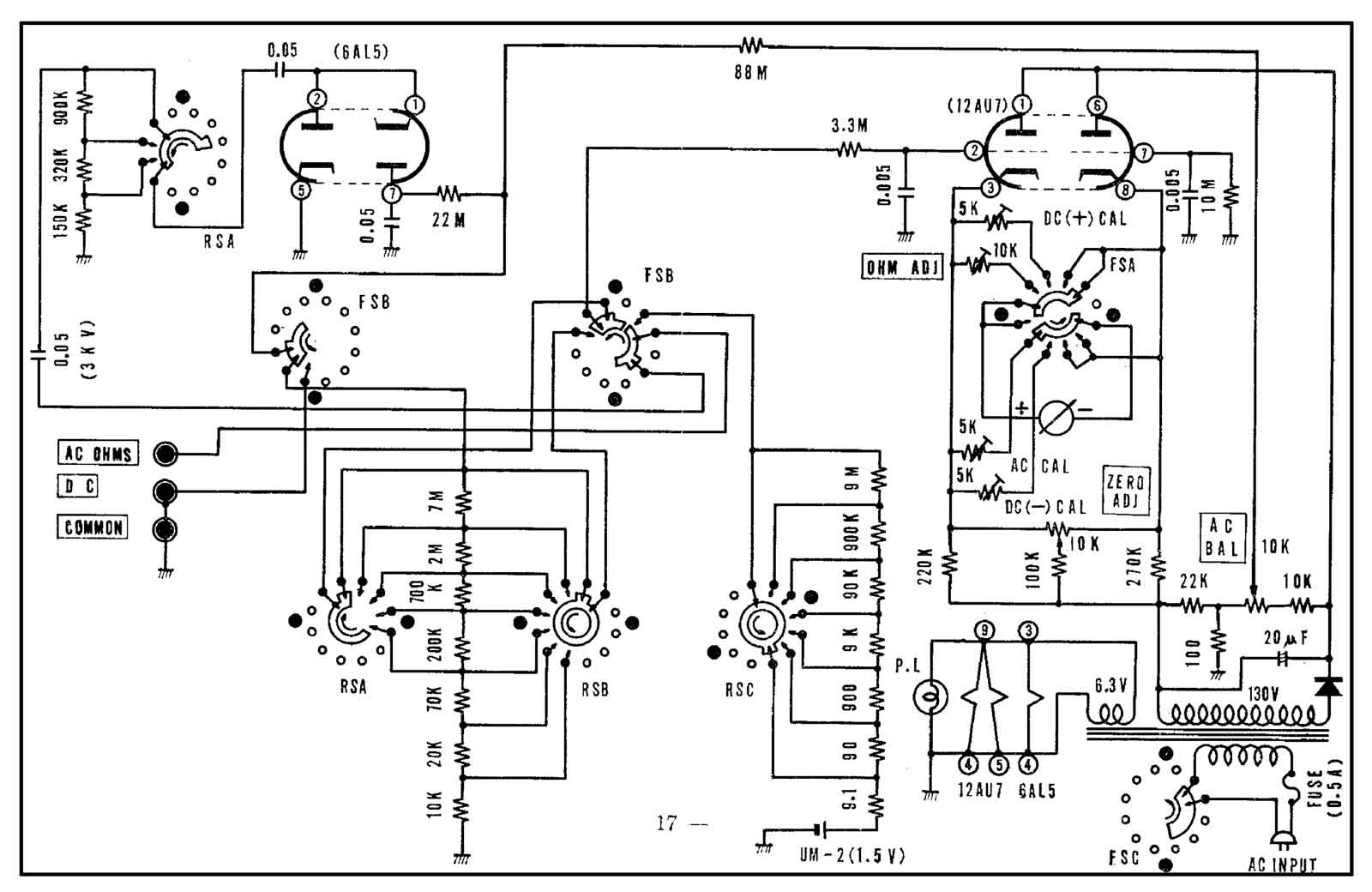
En dan hier nog het schema van dit precisieinstrument.

Het schema is weer uitermate simpel en vergelijkbaar met ongeveer alle buis-volt-meters. Maar het werkt gewoon goed. Ook in een tijd dat spanningen digitaal tot de zoveelste digit achter de comma worden uitgelezen. Voor de eenvoudige gebruiker zoals ik dat ben absoluut nauwkeurig genoeg. Maar vooral de analoge meter-uitlezing is in vele gevallen erg handig.
Kortom een zeer bruikbaar meetinstrument dat zeker niet misstaat tussen alle moderne hulpmiddelen.

Terug naar begin

Voor de echte gebruikers, HIER de handleiding in pdf. (Afkomstig van de NVHR)

Flag Counter